杭州米科传感技术有限公司
Hangzhou Asmik Sensors Technology Co.,Ltd
服务热线:
13758257245
首 页
产品中心
流量仪表系列
压力仪表系列
温度仪表系列
物位仪表系列
分析仪表系列
显示与记录仪表
电量仪表系列
压力变送器
压力变送器
差压变送器
数显压力变送器
高温压力变送器
卫生型压力变送器
单晶硅压力变送器
关于米科
米科简介
发展历程
企业文化
企业架构
资质荣誉
客户案例
新闻中心
公司新闻
行业新闻
客户服务
服务承诺
售前售后
技术支持
米科知道
联系我们
液位变送器
您的位置:
首页
>
物位仪表系列
>
液位变送器
超声波液/物位计
雷达液/物位计
液位变送器
推荐产品
热点新闻
【内含福利】米科,给你一杯“安全水”
2023云上年会丨赴未来 鉴初心 心有仪 梦无垠
就是这款!中国工控自动化领域2022年度大奖揭晓
能源计量升级改造,米科“有一套”
助力“中国芯”,米科在行动!
测余氯、测浊度、舌尖上的安全,测不准绝对不行!
宽量程比,高抗震性!米科新品流量计重磅来袭
这位“削球手”拿了公司乒乓球冠军!
在韩国首尔画出的一抹“中国红”
人潮人海中,你会看到我吗?
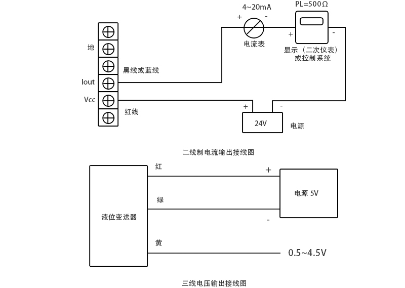
米科MIK-P260投入式液位变送器
上一页:
米科MIK-P260S投入式液位变送器
下一页:
米科MIK-3051LT单法兰远传液位变送器